
膠球清洗,凝汽器膠球清洗裝置系統安裝作用及使用范圍分析?為防止水中雜質對冷凝管改造成不良影響,一個非常可靠的方法就是在冷卻水循環系統中安裝膠球清洗裝置系統。
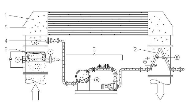
1、清洗球;2、收球器;3、循環單元;4、注球管;5、冷凝器/熱交換器;6、二次濾網。
清洗海綿膠球是整個清洗系統中重要的一部分。清洗球的正確選擇十分重要,它決定了冷凝器膠球清洗系統能
否發揮大功效。
所選海綿膠球的直徑必須大于冷凝管的內徑。
如果海綿膠球尺寸不夠大,將起不到任何清洗作用。如果沒有安裝任何監視設備,必須至少每周一次定期查看膠球數量及其損耗情況。
膠球清洗裝置系統——收球器組件
收球器安裝于冷卻水出水管中,所含部件可實現的功能有:將膠球分離出冷卻水、完成收球器自動反洗、確保膠球清洗裝置系統無故障運行。
收球器
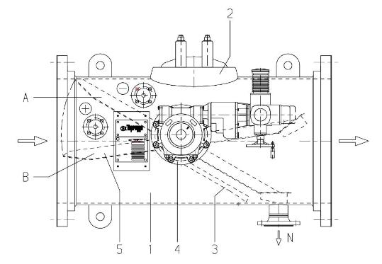
1收球器殼體;6收球網觀察孔;7驅動機構;3導流板N出球管管口;4軸承+/-壓差測量系統接口;5網板半橢圓形收球網;5將膠球引至出球管管口N。
收球網傾斜角度依據冷卻水管中水量狀況而定。收球網由垂直格柵構成,這種設計使收球網的表面強度達到大值。經由特殊設計的導流板3可產生渦流,可在避免雜質滯留網板外圍的同時,將清洗球引至出球管。
觀察孔2提供了進入收球器內部的入口。驅動機構7由推力齒輪構成,用于調節收球網網板位置。
位置A:運行位收球網板覆蓋整個管道橫截面,用于隔離膠球和冷卻水。(膠球循環)。
位置B:反洗位冷卻水從后部反洗收球網,同時將網板上的雜質沖洗干凈。
網板驅動采用多回轉驅動機構。如果驅動機構損壞或發生電路故障,用人工驅動機構的手輪也可將網板調至運行位及反洗位。
膠球清洗裝置系統——壓差測量系統
1壓差測量表;2隔離閥;3接高壓側柔性管;4接低壓側柔性管;5沖洗管;6沖洗閥;9操作面板壓差測量系統(Ap系統)通過持續測量收球網板的壓差值(Ap),來監測網板上的雜質量。壓差測量表壓差通過電子處理,轉換成可發出的信號。壓差顯示面板9顯示:
◆實際壓差值◆設定限值初始設定:◆預設傳送信號臨界限值。
限值1運行中監測(檢測功能)持續監測壓差系統的運行情況。如果因出現電故障而使壓差值跌至運行中監測限值以下,控制器將發出相關信號。
限值2:收球/網板反洗(使用功能)網板壓差值隨雜質增加而上升。如果壓差值達到收球/網板反洗限值,系統將自行啟動集球。集球完畢后,網板轉至反洗終位。如果反洗后壓差低于收球/網板反洗限值,表示反洗成功,系統將繼續進行清洗運行。
限值3:.壓差過高(安全功能)如果集球時壓差上升并達到了壓差過高的限值時,控制系統將馬上開始啟動網板的反洗以避免收球網的損壞。期間,將丟失一部分膠球。同時發出警報信號。用戶可以將備用警報從控制面板連接到控制室。
隔離閥2維護保養時,隔離閥將分離壓差測量系統和冷卻水。
沖洗閥6測量時將壓差測量表與沖洗水分離。打開相應沖洗閥,可用外部水源將壓差測量表以及柔性管內的雜質沖洗干凈。
膠球清洗裝置系統——循環單元
循環單元由相關部件和閥門組成,用于輸送、收集和替換膠球。